來源:壹芯微 發布日期
2021-05-17 瀏覽:-整流電路硬件圖解析
半導體二極管(5)整流電路(95)
整流電路是利用半導體二極管的單向導電性能把交流電變成單向脈動直流電的電路。
(1)半波整流
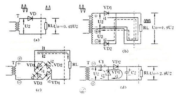
半波整流電路只需一個二極管,見圖 2(a)。在交流電正半周時VD導通,負半周時VD截止,負載R上得到的是脈動的直流電

(2)全波整流
全波整流要用兩個二極管,而且要求變壓器有帶中心抽頭的兩個圈數相同的次級線圈,見圖2(b)。負載 R L 上得到的是脈動的全波整流電流,輸出電壓比半波整流電路高。
(3)全波橋式整流
用 4 個二極管組成的橋式整流電路可以使用只有單個次級線圈的變壓器,見圖2(c)。負載上的電流波形和輸出電壓值與全波整流電路相同。
(4)倍壓整流
用多個二極管和電容器可以獲得較高的直流電壓。圖2(d)是一個二倍壓整流電路。當U2為負半周時VD1導通,C1被充電,C1上最高電壓可接近1.4U2; 當U2正半周時VD2導通,C1上的電壓和U2疊加在一起對C2充電,使C2上電壓接近2.8U2 ,是C1上電壓的2倍,所以叫倍壓整流電路。
壹芯微科技針對二三極管,MOS管作出了良好的性能測試,應用各大領域,如果您有遇到什么需要幫助解決的,可以點擊右邊的工程師,或者點擊銷售經理給您精準的報價以及產品介紹
工廠地址:安徽省六安市金寨產業園區
深圳辦事處地址:深圳市福田區寶華大廈A1428
中山辦事處地址:中山市古鎮長安燈飾配件城C棟11卡
杭州辦事處:杭州市西湖區文三西路118號杭州電子商務大廈6層B座
電話:13534146615
企業QQ:2881579535

深圳市壹芯微科技有限公司 版權所有 | 備案號:粵ICP備2020121154號