來源:壹芯微 發布日期
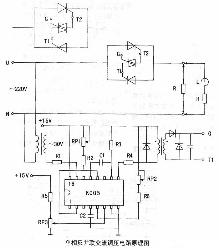
2019-11-20 瀏覽:-把兩個晶閘管反并聯后串聯在交流電路中,在每半個周波內通過對晶閘管開通相位的控制,可以方便地調節輸出電壓的有效值,這種電路稱為交流調壓電路。雙向晶閘管為NPNPN五層半導體器件,相當于兩只普通晶閘管反并聯,用于交流調壓電路可使電路簡化,降低成本。但因雙向晶閘管工作時正、反向電流在同一芯片中流通,在電感負載時會造成換流困難,因此很少用于電感負載。為解決這一難題我們采用了如圖所示主電路,用一個塑封的小功率雙向晶閘管控制兩只反并聯晶閘管。這樣主電路雖還是兩個普通晶閘管反并聯,但控制電路只需控制一只雙向晶閘管就行了,故觸發電路簡單,工作可靠,體積小,成本低,易于設計制造。同樣也可使用觸發雙向晶閘管的專用電路,如用于三相交流調壓,觸發電路簡化尤為明顯。下面介紹一個單相交流調壓電路。
上圖用了KC05晶閘管移相觸發器,該觸發器內部由同步檢測電路、鋸齒波形成電路、比較環節及脈沖形成與放大環節組成。調節電位器即可方便地控制交流輸出電壓大小。該電路可用于電阻負載、電感負載、單相異步電動機降壓調速等場合,在燈光控制方面有著廣泛的適用價值。下圖為觸發控制電路印制線路板圖,元件選用可參考元件明細表。



壹芯微科技針對二三極管,MOS管作出了良好的性能測試,應用各大領域,如果您有遇到什么需要幫助解決的,可以點擊右邊的工程師,或者點擊銷售經理給您精準的報價以及產品介紹
工廠地址:安徽省六安市金寨產業園區
深圳辦事處地址:深圳市福田區寶華大廈A1428
中山辦事處地址:中山市古鎮長安燈飾配件城C棟11卡
杭州辦事處:杭州市西湖區文三西路118號杭州電子商務大廈6層B座
電話:13534146615
企業QQ:2881579535

深圳市壹芯微科技有限公司 版權所有 | 備案號:粵ICP備2020121154號