來源:壹芯微 發布日期
2019-11-05 瀏覽:-單結型晶體管原理與應用電路
前段時間在網上查單結型晶體管,發現資料說的都不是很詳細,這幾天找到了一本書籍,介紹的挺好的,現在分享給大家。
單結型晶體管是一種常用的半導體器件,它雖有三個管腳,很像半導體三極管,但它只有一個個N結,即一個發射極和兩個基極,所以又稱它為雙基極二極管。單結型晶體管具有負阻特性,利用這一特性可以組成自激多諧振蕩器、階梯波發生器、定時電路等脈沖單元電路,被廣泛應用于脈沖及數字電路中。

單結型晶體管的結構和等效電路
單結型晶體管的結構如上圖,在一塊高電阻率的N型硅片兩端制作兩個電極分別叫第一基極b1和第二基極b2。在硅片的另側靠近b2處制作一個PN結,并在P型半導體上出電極e。在上圖等效電路中, RBB為b1和b2極間的純電阻,稱為基區電阻,其阻值一般在2k~10kΩ之間。Rb2為基極b2與發射極e之間的電阻,Rb1為基極b1與發射極e之間的電阻。在正常工作時,Rb1將隨發射極電流l而變化。PN結的作用相當于一個二極管VD。

單結型晶體管的試驗電路及伏安特性曲線
單結型晶體管的特性及參數見上圖,是單結型晶體管的試驗電路及伏安特性曲線。從特性曲線上可以看出,它有三種工作狀態,截止、負阻、飽和狀態。
(1)截止狀態
加在b1與b2之間的電壓VB在Rb1上的分壓為
Vb1=Vbb·R1/( R1+R2)= ηVbb
式中: η—分壓比在圖
14-51(a)中,當Ve=0時,則R2上的電壓降對二極管D為反向偏置,VD截止, 只有很少的電流流過發射極。隨著Ve的升高,反向電流逐漸減少,當Ve=ηVbb時,Ie=0。繼續增大Ve,則Ie變為正向,但由于VD仍未導通,所以正向漏電流很小,單結型晶體管處于截止狀態。
(2)負阻狀態
當Ve增加到Ve=ηVbb +VD(VD為PN結導通電壓)時,二極管VD導通, Ie迅速增大。在特性曲線上由截止變為導通的轉折點稱為峰點;該點的電壓叫做峰點電壓Vp;相應的發射極電流叫做峰點電流Ip,一般Ip很小,為2~4μA由于二極管VD導通, Ie增大,相當于R1減小,使得Ve隨Ie的增大而減小,呈現出負阻特性。
(3)飽和狀態
當Ie的增大和Ve的減小達到谷點時, Ve將隨Ie的增大而緩慢地增大,這一現象稱為飽和。由負阻區轉化到飽和區的轉折點稱為谷點,這一點的發射極電壓叫Vv;相應的發射極電流稱為谷點電流Iv,一般大于1.5mA。顯然,谷點電壓是維持單結型晶體管導通的最小發射極電壓,一旦出現Ve<>
從以上的工作狀態中,可以看出單結型晶體管具有以下主要特性: ①發射極電壓Ve大于峰值電壓Vp是單結品體管導通的必要條件。峰值電壓Vp不是個常數,而是取決于分壓比η和外加電壓Vbb的大小,即Vp=η·Vbb+0.7V。Vp和Vbb成線性關系,因此具有穩定的觸發電壓。峰點的電流很小,因此所需的觸發電流也很小。
2谷點電壓是維持單結型晶體管處于導通狀態的最小電壓。不同單結品體管的谷點電壓是不同的,一般在2~4V之間。當vE<>
③單結型晶體管是一個負阻器件,對應每一個電流值都有一個確定的電壓值,但對應每個電壓值,則可能有不同的電流值。根據這一點,可在維持電壓不變的情況下,使電流產生躍變,以取得較大電流的脈沖電流。
單結型晶體管基本應用電路

單結型晶體管基本應用電路
為了使單結晶休管的電壓維持不變而實現電流躍變,用單結型晶體管組成開關電路時,就需要有儲能的電容元件,因此單結型晶體管的基本電路如上所示。它由一個單結型晶體管和RC充放電電路組成。R1是負載電陽,R2是溫度補償電阻。接通電源后,在電容C兩端可以獲得連續的鋸齒波電壓,在R1兩端可以輸出正脈沖信號。這種脈沖單元電路又叫張地振蕩器。
當接通電源后,有兩路電流流通。電流IR經電阻R對C充電,起始電流為IRo=VBB/ R,充電時間常數為RC,電容C上的電壓Vc按指數規律上升。另一路電流IBB從R2經b2、 b1流向R1,其數值為IBB= VBB /(R2+RBB+R1),一般只有幾毫安。在電容器C上的電壓上升到Vp以前,單結型晶體管是截止的。當Vc上升到Vp時,單結型晶體管e-b1結之間突然導通,電容C通過e-b1結和R1回路放電。由于導通后R1急劇減少,R1又很小,所以起始電流很大,使R1兩端的電壓VR1產生躍變。隨著電容C的放電,Vc迅速按指數規律下降,當降到谷點電壓時,管子又重新截止,開始了第二次的充放電過程為了使電路能連續工作,應滿足以下條件:
(VBB-Vp)/R>Ip, (VBB-Vv)/R<>
張弛振蕩器的振蕩周期為T=RCln(1/(1-η))
輸出正脈沖的幅度為
VRimin≈ηVbb
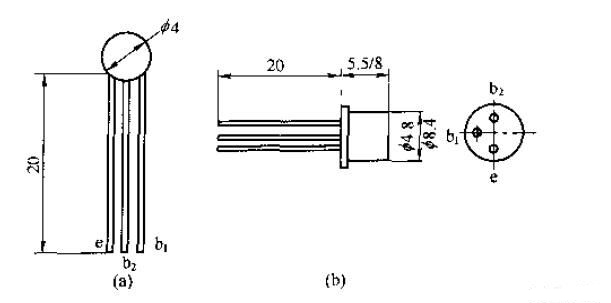
四、BT31~BT37型單結型晶體管

單結型晶體管外形結構

BT31~BT37型單結型晶體管主要參數
壹芯微科技針對二三極管,MOS管作出了良好的性能測試,應用各大領域,如果您有遇到什么需要幫助解決的,可以點擊右邊的工程師,或者點擊銷售經理給您精準的報價以及產品介紹
工廠地址:安徽省六安市金寨產業園區
深圳辦事處地址:深圳市福田區寶華大廈A1428
中山辦事處地址:中山市古鎮長安燈飾配件城C棟11卡
杭州辦事處:杭州市西湖區文三西路118號杭州電子商務大廈6層B座
電話:13534146615
企業QQ:2881579535

深圳市壹芯微科技有限公司 版權所有 | 備案號:粵ICP備2020121154號