來源:壹芯微 發布日期
2020-07-18 瀏覽:-常用軟啟動器接線方法圖解


電機軟啟動器的主接線方法:
1、在線型:
所有軟啟動器的控制器都有電動機過載保護,當軟啟動器在線運行時軟啟動器的控制器能對電機進行過載保護,不要加裝熱過載繼電器。由于經過可控硅后的電流諧波電流非常大,所以不能加裝電子式熱過載繼電器,否則熱繼的誤動作使系統不能正常工作。由于可控硅比較昂貴而且更換困難,為了保護可控硅要用快速熔斷器防止軟啟動器下口發生短路燒毀可控硅,圖4A是指在經常使用的場所,軟起動器的上口不加接觸器,圖4B是指不經常使用的場所,在停車后將軟啟動器的電源斷開。
2、旁路型:
旁路運行軟啟動器,離開旁路接觸器是無法運行的,所以在兩種主接線方案里都有。對于軟啟動器上口的接觸器的作用和在線運行方式下作用相同在此不再重復。著重說明的是熱繼電器,把它安方在旁路接觸器的下口,不通過起動電流最好,尤其是電子熱繼電器,由于經過軟啟動器后電流諧波很大能干擾電子熱繼電器誤動作而使電機停車。另外因為可控硅的短時工作沒必要安裝快速熔斷器,所以在主結線方案里沒有加裝快速熔斷器。
3、內置旁路型:
它的主接線和在線型的大致相同,唯一的優點是因為可控硅的短時工作沒必要安裝快速熔斷器。
電動機的過載保護是有軟啟動器的控制器實現的,它不僅在功能和性能上超過電子熱繼電器,而且不會因主回路的諧波電流及外界的干擾而誤動作。
常用的五種電機軟啟動器接線圖
一、CMC-L系列數碼型電機軟啟動器是一種將電力電子技術,微處理器和自動控制相結合的新型電機起動、保護裝置。它能無階躍地平穩起動/停止電機,避免因采用直接起動、星/三角起動、自耦減壓起動等傳統起動方式起動電機而引起的機械與電氣沖擊等問題,并能有效地降低起動電流及配電容量,避免增容投資。
1、CMC-L系列數碼型電機軟啟動器基本接線原理圖:軟起動器端子1L1、3L2、5L3接三相電源,2T1、4T2、6T3接電動機。當采用旁路接觸器時,可通過內置信號繼電器K2控制旁路接觸器。

2、CMC-L系列數碼型電機軟啟動器基本接線示意圖:

3、CMC-L系列數碼型電機軟啟動器典型應用接線圖:

1.上圖所示為單節點控制方式。接點閉合軟起動起動,接點打開軟起動器停止。但要注意這種接線LED面板起動操作無效。端子3、4、5起停信號是一個無源節點。
注:
1.上圖所示為單節點控制方式。接點閉合軟起動起動,接點打開軟起動器停止。但要注意這種接線LED面板起動操作無效。端子3、4、5起停信號是一個無源節點。
2.PE接地線應盡可能短,接于距軟起動器最近的接地點,合適的接地點應位于安裝板上緊靠軟起動器處,安裝板也應接地,此處接地為功能地而不是保護接地。
3.電流互感器副邊線徑不小于2.5mm2。
二、CMC-M系列數碼智能型電機軟啟動器是一種將電力電子技術,微處理器和自動控制相結合的新型電機起動、保護裝置。它能無階躍地平穩起動/停止電機,避免因采用直接起動、星/三角起動、自耦減壓起動等傳統起動方式起動電機而引起的機械與電氣沖擊等問題,并能有效地降低起動電流及配電容量,避免增容投資。
1、基本接線原理圖軟起動器端子1L1、3L2、5L3接三相電源,2T1、4T2、6T3接電動機。軟起動器可通過參數設定選擇是否檢測相序。當采用旁路接觸器時,可通過內置信號繼電器K2控制旁路接觸器。

2、基本接線示意圖

3、典型應用接線圖

注:
1.上圖所示為單節點控制方式。接點閉合軟起動起動,接點打開軟起動器停止。但要注意這種接線LED面板起動操作無效。端子3、4、5起停信號是一個無源節點。
2.PE接地線應盡可能短,接于距軟起動器最近的接地點,合適的接地點應位于安裝板上緊靠軟起動器處,安裝板也應接地,此處接地為功能地而不是保護接地。
3.電流互感器副邊線徑不小于2.5mm2。電流互感器接線時要注意方向P表示進線,K表示出線。請按照典型應用接線圖接線。
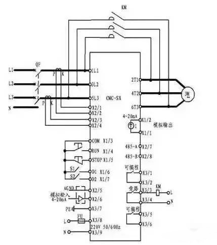
三、CMC-SX系列漢顯智能型電機軟啟動器是國內唯一一款基于32位ARM核微控制器開發的電機軟起動器,是一種新型智能化的異步電動機起動、保護裝置。它是集起動、顯示、保護、數據采集于一體的電機終端控制設備。用戶使用較少的元件,就可實現較復雜的控制功能。而中英文界面顯示又使得操作更簡便。
1、基本接線原理圖軟起動器端子1L1、3L2、5L3接三相電源,軟起動器端子2T1、4T2、6T3接電動機。軟起動器可通過參數設定選擇是否檢測相序。當采用旁路接觸器時,可通過內置信號繼電器K2控制旁路接觸器。
2、基本接線示意圖

3、典型應用接線圖

注:
1.上圖所示為單節點控制方式。接點閉合軟起動起動,接點打開軟起動器停止。但要注意這種接線LCD面板起動操作無效。端子3、4、5起停信號是一個無源節點。
2.PE接地線應盡可能短,接于距軟起動器最近的接地點,合適的接地點應位于安裝板上緊靠軟起動器處,安裝板也應接地,此處接地為功能地而不是保護接地。
3.電流互感器副邊線徑不小于2.5mm2。電流互感器接線時要注意方向P表示進線,K表示出線。請按照基本接線圖接線。
四、CT系列分級變頻軟啟動器是采用電力電子技術、微處理器技術及現代控制理論技術生產的具有當今國際先進水平的新型起動設備。通過對晶閘管的控制達到有級變頻、無級調壓、小起動電流、大起動轉矩的起動特性。集起動、顯示、保護、數據采集于一體。用戶使用較少的元件,就可實現較復雜的控制功能。而中英文界面顯示又使得操作更簡便。
1、基本接線原理圖軟起動器端子1L1、3L2、5L3接三相電源、2T1、4T2、6T3接電動機、B1、B2、B3接旁路接觸器。軟起動器可通過參數設定選擇是否檢測相序。當采用旁路接觸器時,可通過內置信號繼電器K2控制旁路接觸器。

2、典型應用接線圖

注:
1.上圖所示為單節點控制方式。接點閉合軟起動器起動,接點打開軟起動器停止。但要注意這種接線LCD面板起動操作無效。端子X1\1、X1\2、X1\3起停信號是一個無源節點。
2.PE接地線應盡可能短,接于距軟起動器最近的接地點,合適的接地點應位于安裝板上緊靠軟起動器處,安裝板也應接地,此處接地為功能地而不是保護接地。
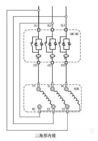
五、CMC-MX系列內置旁路型電機軟啟動器是一種將電力電子技術,微處理器和自動控制相結合的新型電機起動、保護裝置。它能無階躍地平穩起動/停止電機,避免因采用直接起動、星/三角起動、自耦減壓起動等傳統起動方式起動電機而引起的機械與電氣沖擊等問題,并能有效地降低起動電流及配電容量,避免增容投資。同時CMC-MX軟起動器內部集成電流互感器、接觸器,用戶無需外接。
1、基本接線原理圖軟起動器端子1L1、3L2、5L3接三相電源,2T1、4T2、6T3接電動機。無需外接旁路接觸器,軟起動器可通過參數設定選擇是否檢測相序。

2、三角形內接連接圖
若用戶使用三角形內接連接時,用戶必須嚴格按照下圖進行連接,否則有可能導致電機或軟起損壞。本機在啟動前會對電機接線進行判斷,若接線錯誤軟起會報接線錯誤故障。
3、典型應用接線圖

注:
1.上圖所示為單節點控制方式。接點閉合軟起動起動,接點打開軟起動器停止。但要注意這種接線LED面板起動操作無效。端子3、4、5起停信號是一個無源節點。
2.PE接地線應盡可能短,接于距軟起動器最近的接地點,合適的接地點應位于安裝板上緊靠軟起動器處,安裝板也應接地,此處接地為功能地而不是保護接地。
壹芯微科技針對二三極管,MOS管作出了良好的性能測試,應用各大領域,如果您有遇到什么需要幫助解決的,可以點擊右邊的工程師,或者點擊銷售經理給您精準的報價以及產品介紹
工廠地址:安徽省六安市金寨產業園區
深圳辦事處地址:深圳市福田區寶華大廈A1428
中山辦事處地址:中山市古鎮長安燈飾配件城C棟11卡
杭州辦事處:杭州市西湖區文三西路118號杭州電子商務大廈6層B座
電話:13534146615
企業QQ:2881579535

深圳市壹芯微科技有限公司 版權所有 | 備案號:粵ICP備2020121154號