來源:壹芯微 發布日期
2022-05-30 瀏覽:-由LM386組成的各種電路詳細介紹 | 壹芯微
LM386功放集成電路的工作電壓范圍大,最小為4V,最大為15V。它的靜態功耗僅為4mA,增益最大為46dB,即200倍。它的電路簡單,外圍元件少,適合電子愛好者制作各種電路。下面介紹由LM386制成的各種應用電路。
1.紅外線聲光報警器電路
用555、LM386、KD9562構成的紅外線聲光報警器電路

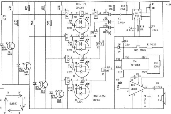
圖1 紅外線聲光報警電路
圖1所示為紅外線聲光報警電路。該電路由與門電路、單穩延時電路、四路紅外發射與接收電路、觸發和二色發光電路、音響報警電路等組成。該報警器用于進入警戒區報警,報警范圍如圖所示。紅外發光二極管HF1~HF4和紅外接收配對管BG1~BG4(3DU31)組成四對發射、接收警戒線。
若有人穿越警戒線,紅外光束被遮擋,則相應的配對管截止,相應與非門的輸入為高電平,其使IC3(555)的觸發端②腳,即由D1~D4組成的與門的輸出端獲得負微分脈沖,故555置位,由③腳輸出高電平,使BG5飽和導通,從而使芯片IC4(KD-9562)得電,發出警車報警聲。其中IC3單穩電路的延時寬度td=1.1Rw1R3決定音響時間,圖示參數所對應的延時報警時間約為100秒。同時,根據具體情況可通過改變W、C的值來改變相應的時間。
穩壓管DW采用2CW7或2CW10,穩壓范圍在3V左右,以保護音樂集成KD-9562,這樣可防止其因過壓(電壓過高)而燒毀。芯片KD-9562是八模擬聲音響集成電路,可根據使用場合及用途而選擇相應樂曲。芯片LM386是單電源音頻功放集成電路。用于擴大報警音響的范圍。F1-1~F1-6,F2-1~F2-6采用六反相器CD4069。二色發光二極管LED1~LED4采用2EF303,正常情況下發出綠色光,有人穿越警戒線時,發出告警紅光。
2.電子吆喝器(LM386、PT-8830)

圖2 電子吆喝器電路圖
電子吆喝器電路如圖2所示,它由語音錄放、音頻功率放大和穩壓電源三部分電路組成。其中ICl為“傻瓜”型語音錄放集成電路PT-8815/20/30,它能進行30秒鐘的語音錄入和播放;IC2為集成功率放大器LM386,用于放大ICl輸出的語音信號,使揚聲器獲得足夠功率而發出響亮的聲音;IC3采用7805型固定式三端集成穩壓器。
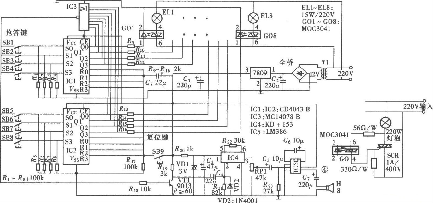
3.八路電子搶答器電路
用CD4043和LM386組成的八路電子搶答器電路

圖3 八路搶答器電路組成圖
如圖3所示的八路搶答器電路可供八位參賽者使用,它具有互鎖功能和聲光指示功能,電路組成如圖所示。電路由八路按鍵輸入與互鎖電路、聲光指示電路、總復位電路和工作電源電路組成。
4.汽車語音喇叭電路
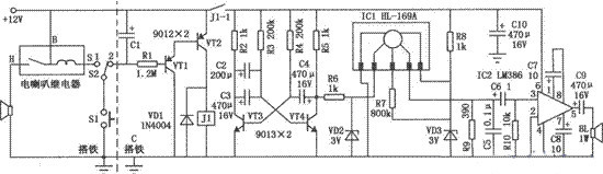
圖4中虛線左邊為原車電喇叭電路圖,Sl為方向盤上的電喇叭按鈕開關。S2為新增加的單刀雙擲開關,用于原車電喇叭和語音喇叭之間的切換。當開關S2置于“2”時,按下開關Sl,電容Cl被充電,三極管VTl、VT2導通,繼電器Jl吸合,其常開接點J1-1閉合并保持15秒鐘向電路供電。ICl為專用語音集成電路HL-169A,由于其工作時間為2.8秒,所以用三極管VT3、VT4組成自激多諧振蕩器,每3秒鐘輸出一次高電平作為觸發信號,使ICl每3秒鐘輸出一次語音信號,送入IC2進行音頻功率放大,由揚聲器BL發出語音。

圖4 汽車語音喇叭電路圖
5.LM386低電壓音頻功率放大器
LM386電源電壓4--12V,音頻功率0.5w.LM386音響功放是由NSC制造的,它的電源電壓范圍非常寬,最高可使用到15V,消耗靜態電流為4mA,當電源電壓為12V時,在8歐姆的負載情況下,可提供幾百mW的功率。它的典型輸入阻抗為50K。

圖5 LM386低電壓音頻功率放大器電路圖
6.電源極性變換電路
當運放的輸出電流無法滿足實際需求時,不能象門電路那樣簡單地并聯使用;這時可以將通用型小功率運放換為輸出電流較大的功放類運放器件,例如常見的TDA2030A。C1、C2同為退耦電容、加載運放同相輸出端的電容C3起到了抑制干擾及濾波的作用對于大多數的OTL功放類器件而言,其內部一般都設置了對稱的偏置電路結構,這就使其輸出端的直流電位近似為電源電壓的一半;根據上述原理,我們完全可以利用集成功放將單電源轉換成為大小相等的雙極性正、負電源,具體電路如下圖所示。

圖6 LM386組成的電源極性變換電路圖
7.微機立體聲功放電路
因聲卡“線輸出端”的音頻信號幅度過大,可驅動LM386進而推動揚聲器。又因在放VCD時會受到視頻信號的干擾,完全按典型電路的接法效果不好,需加上一些元件并對元件值進行調試,原理圖如圖7所示。

圖7 LM386的微機立體聲功放電路原理圖
LM386有兩個輸入端,同相輸入端3腳和反相輸入端2腳,輸入信號可從任意端輸入,將另一輸入端接地,輸入端并聯電容C4,目的在于濾除放VCD時的視頻干擾,數值可適當加大,但在放CD時有無C4均可;第1、8腳為增益控制端,由C2與W2組成增益控制網絡。阻位越小增益越高,圖2原理圖W2調節在150Ω左右增益比較合適,增益太高易產生自激;第7腳接10μ電容。避免增益過高時產生自激;R2、C6組成高頻成分衰減電路,消除揚聲器中發出的“劈啦”聲,C6容量的大小據實際效果進行調節;第6腳對地接一0.1μ電容,起濾波作用,消除放大器靜態交流聲;第5腳接耦合電容C3,若一個聲道僅接一只紙盆揚聲器(本文采用口徑120mm、阻抗8歐、輸出功率1W的紙盆揚聲器),C3容量不可超過470μ,否則放重低音樂曲時,揚聲器將出現堵塞現象。若采用高、低音分頻技術,C3容量還可加大,使低音充分體現。W1用于調節輸出音量,在玩游戲或聽CD時特別方便;工作電壓采用10伏,可自制一橋式整流濾波電路。
安裝調試
按圖7所示原理圖,做成兩塊相同的功放電路,組合在一起即為一塊立體聲功放,因元件少,不需制作印刷線路板信號線最好用雙芯屏蔽線,將立體聲插頭與兩路放大器連接起來,屏蔽層線作為地線。放大器焊接好后先不要與聲卡相接,檢查焊接無誤后接通電源,用金屬鑷子分別敲擊立體聲插頭的兩個輸入端,若兩個揚聲器均能正常發出敲擊聲,表明放大器工作正常,關掉放大器及微機電源后,即可與聲卡相接。連接方法是將立體聲插頭插人聲卡的線輸出插孔,例如SoundBlasterPro16王卡,卡后從上到下有四個插孔依次是:耳機或無源音箱插孔、線輸出插孔、線輸入插孔、麥克風輸入插孔。對于其它品牌聲卡,可參照說明書,找到線輸出插孔插人即可。
最后強調一點,應避免帶電微機或放大器拔插立體聲插頭,或在放大器與聲卡相接的情況下焊接電路,以免損壞電腦。
8.OCL功放電路
電路工作原理:圖中IC1和IC2是兩片集成功放LM386,接成OCL電路。C1起到電源濾波及退耦作用,C3為輸入耦合電容,R1和C2起到防止電路自激的功能,RP為靜態平衡調節電位器。IC1和IC2選用集成功放電路LM386,具有功耗低、電壓適應范圍寬、頻響范圍寬和外圍元件少等特點。其工作電壓為4V~16V,如圖中工作電壓為6V時,額定輸出功率可以達到3W,適宜用來推動小音箱或作為設備的語音提示及報警功放。電阻R選用1/2W金屬膜電阻器。電容C1選用耐壓為16V的鋁電解電容器;C2選用聚丙烯電容,C3選用鉭電解電容。RP選用有機實芯電位器。揚聲器BL根據實際需要選用8Ω,額定功率在10W以下的揚聲器或音箱。

圖8 LM386構成OCL功放電路的電路圖
制作和調試方法:電路安裝完成后,將音頻信號輸入端接地,調整RP,使IC1和IC2的兩只5腳輸出直流電壓相等即可。由于LM386外接元件少,一般情況下都可正常工作。電路可安裝在自制的印刷電路板上,也可在萬能印刷電路板上來進行焊接。
深圳壹芯微科技,20年專業生產“二極管、三極管、場效應管、橋堆”等,專業生產管理團隊對品質流程嚴格管控,超過4800家電路電器生產企業選用合作,價格低于同行(20%),更具性價比,提供選型替代,送樣測試,數據手冊,技術支持,售后FEA,如需了解更多詳情或最新報價,歡迎咨詢官網在線客服!
手機號/微信:13534146615
QQ:2881579535
工廠地址:安徽省六安市金寨產業園區
深圳辦事處地址:深圳市福田區寶華大廈A1428
中山辦事處地址:中山市古鎮長安燈飾配件城C棟11卡
杭州辦事處:杭州市西湖區文三西路118號杭州電子商務大廈6層B座
電話:13534146615
企業QQ:2881579535

深圳市壹芯微科技有限公司 版權所有 | 備案號:粵ICP備2020121154號