來源:壹芯微 發布日期
2023-03-25 瀏覽:-線性穩壓器和開關穩壓器如何選用
電子產品離不開電源電路,元器件需要的電壓/電流/紋波要求,板子上可能有多組不同的供電,選用什么樣的變換方式需要考慮到多種因素。首先我們看一下幾種常用的外接供電方式:
**外接交流電 ** : 比如中國國標的220V AC,美國的110 AC,電子產品內部需要AC變DC的電路(一般是獨立的變換電路板)變成產品中各個器件用的低壓,當然也有外部的“變壓器”將220V按照一定的變比變成低壓的AC,比如9VAC,這種變壓器跟2中的“適配器”很像,但內部只有變壓器,沒有整流、濾波、穩壓的功能,這種設計主要是出于系統整體成本的要求;
外接DC適配器 :常用的是-48V、24V、12V、9V、5V等,一般是通過一種被稱作“適配器(Adaptor)”的黑黑(現在各種顏色的都有了)的家伙,將AC轉變為DC。技術的進步可以通過開關穩壓的方式將比較寬范圍的輸入交流變成穩定的直流,開關變換也比較容易獲得小的體積。比較常用的就是筆記本的電源變換器、手機充電器等,它們的輸出都是低壓直流。隨著USB端口的無處不在,USB不再只是數據的傳輸,更多的是用其端口進行供電。目前家庭的插座上越來越多地將USB(5V直流)充電口作為了標配。
電池供電: 各種各樣的電池和多個電池的組合,多數系統需要對電池充電,隨后讓電池供電,或者充放電同時進行。
電路板上通過穩壓電路為板上的各個器件產生需要的電壓,主要的穩壓變換方式有兩種:
線性穩壓 - Linear Regulator
開關穩壓 - Switching Regulator 也叫SMPS(switching mode power supply)
線性穩壓器最經典的就是78xx系列,典型的封裝為TO-220,只有三個腿,只需要外接倆電容:輸入端電容和輸出端電容。
從原理上看,可以把線性穩壓器看成是一個可變的串行電阻,通過改變其電阻值保證輸出端的電壓穩定。核心的器件三極管工作于線性模式。
線性穩壓器的工作原理
常規線性穩壓器的構成
線性穩壓器的優點:
使用簡單 - 一般來講3個器件就能搞定;
便宜 - 有幾十年歷史的器件
輸出端比較干凈 - 低噪聲、低紋波、工作于非常寬頻帶,沒有EMI的問題,在對噪聲敏感的模擬電路、通信電路供電系統中,一般會選用線性穩壓器來保證好的性能;
響應快速
當然線性穩壓器的缺點也很明顯:
輸入電壓和輸出電壓之間必須要保證一定的壓差(常規的穩壓器一般在2V以上,LDO需要的比較低)才能正常穩壓,要讓7805工作,其輸入端的電壓至少要達到7V才行;
效率為輸出電壓/輸入電壓,當輸入電壓與輸出電壓的差越大,則效率越低,而損失的效率都以熱的方式通過穩壓器本身消耗掉了。比如12V輸入/5V輸出的場景,效率只有5/12 ~ 41.6%,而58%的能量都被無謂的消耗掉,且發出的熱量對板子上的其它器件的穩定工作帶來威脅;
只能用于降壓,無法用于升壓和反壓。
LDO:
LDO線性穩壓器的構成
LDO是線性穩壓器的一種,只是輸入端和輸出端需要的壓差較小,在小電流的情況下(比如150mA)壓差可以到低到50mV。設想一下用LDO產生3.3V的直流電壓,在電路150mA的情況下,其輸入端只需要3.35V就可以正常工作,其效率可以高達98%,因此說線性穩壓效率一定低這個結論是錯誤的,不能生搬硬套道聽途說的結論。
另一個理解上的誤區就是覺得LDO會比常規的線性穩壓器的轉換效率高,如果輸入電壓和輸出電壓都是一樣的情況下,使用78xx的器件和使用LDO的器件,其效率沒有本質的區別,反而由于LDO,流通到GND管腳的電流較大而效率略低一點。
LDO非常適合電池供電的場景,因為在很小的壓差下也可以正常工作,而常規的線性穩壓器適合于交流供電的場景,可以通過改變變壓器的變比得到78xx需要的輸入電壓的要求,且能夠達到較高的功率要求,比如10A。
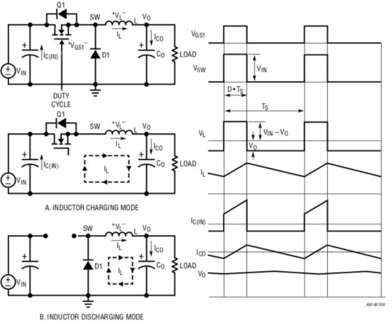
開關穩壓電源:
開關穩壓器主要由工作于開關狀態的三極管(或MOS管)+儲能的電感或電容構成:
工作于開關模式的 三極管 :On的時候對電感充電,充電足夠的時候開關關閉,電感線圈將能量以電流的方式往負載供電,輸出電容同電感一起保證電壓的穩定。理論上當三極管處于On的時候其沒有壓降,處于Off的時候沒有電流通過,所以可以達到比較高的轉換效率。但實際上其還是有壓降和電流通過的,并且還有其它器件上的損耗;
電感 :電流流入的時候通過磁場存儲能量,它不喜歡電流的變化,會盡力保持電流為常數而達到平滑電流的作用;
電容 :可以看作為電壓濾波器,它不喜歡電壓的變化,用其存儲的能量來保持電壓為常數。
開關穩壓器的工作原理示意圖
開關穩壓器的優點:
效率比較高,相對比常規的線性穩壓器,一般來講其效率是比較高的,但也會有一些由于器件的非理想化帶來一些損耗,結合上面LDO的例子,在一個實際的系統中開關穩壓器效率是否一定高于LDO,需要根據實際的電壓、電流情況來分析,選用;
輸入電壓范圍較寬 - 全球跑到任何地方都能用的筆記本電源適配器、刮胡刀、手機充電器等等都是用開關穩壓的方式實現的,線性穩壓器在這種需求下無能為力;
同等功率下,尤其是大功率,開關穩壓器的體積可以做的較小,這得益于開關工作頻率的提高,有的高達幾MHz,器件體積可以變得很小。
開關穩壓器的缺點:
相對于三件套的線性穩壓器,開關穩壓器需要的元器件比較多,有的器件相對還比較大,比如線圈、電容;
高頻的開關噪聲比較大,元器件的布局比較關鍵,實現系統需要的低噪聲是非常具有挑戰的;
元器件的選用也非常關鍵,比如MOS管、儲能電感、平滑電容等
開關穩壓器也有不同的類型,根據輸入電壓和輸出電壓的關系分:
Buck型 - 降壓
Boost型 - 升壓
Buck+Boost - 既可以升壓也可以降壓
壹芯微科技專注于“二,三極管、MOS(場效應管)、橋堆”研發、生產與銷售,20年行業經驗,擁有先進全自動化雙軌封裝生產線、高速檢測設備等,研發技術、芯片源自臺灣,專業生產流程管理及工程團隊,保障所生產每一批物料質量穩定和更長久的使用壽命,實現高度自動化生產,大幅降低人工成本,促進更好的性價比優勢!選擇壹芯微,還可為客戶提供參數選型替代,送樣測試,技術支持,售后服務等,如需了解更多詳情或最新報價,歡迎咨詢官網在線客服!
手機號/微信:13534146615
QQ:2881579535
工廠地址:安徽省六安市金寨產業園區
深圳辦事處地址:深圳市福田區寶華大廈A1428
中山辦事處地址:中山市古鎮長安燈飾配件城C棟11卡
杭州辦事處:杭州市西湖區文三西路118號杭州電子商務大廈6層B座
電話:13534146615
企業QQ:2881579535

深圳市壹芯微科技有限公司 版權所有 | 備案號:粵ICP備2020121154號