來源:壹芯微 發布日期
2022-05-05 瀏覽:-基于LM567的紅外線自動洗手器設計介紹|壹芯微
在公共場所的衛生間,如公共廁所、餐廳的衛生間、商場的衛生間,出于現代人的衛生觀念,很多人都不想用手去開或者關水龍頭,所以便產生了自動出水的水龍頭。自動洗手器是根據紅外線反射的原理,當手放在洗手器的感應區域內,紅外線發射管發出的紅外光經過人體的手反射到紅外線接收管,將處理后的信號發送到脈沖電磁閥來控制出水系統,當手離開洗手器的感應區域,紅外光就沒有反射,電磁閥自動關閉,水也就自動關閉。

本文將介紹一種由集成電路LM567為核心器件組成的紅外線自動洗手器,該產品使用方便可靠,只需將手放人洗手器下,洗手器就會自動放出自來水供使用者洗手或洗滌其它物品。這種洗手器特別適合酒店、賓館、醫院等公共場所使用,能有效防止手上細菌的交叉傳染,如果這種洗手器用于家庭,可使家庭的衛生設施實現自動化,可省去洗手時要擰開水龍頭的麻煩,使用它可使衛生設備上一個檔次,因此是一種非常明智的選擇。
1.工作原理圖
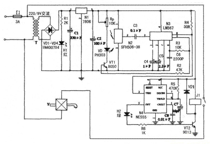
自動洗手器的電路原理如圖1所示。

圖1 自動洗手器電路原理圖
220V交流電路經變壓器T降壓,變為低壓交流電,經整流濾波,成為低壓直流,再經三端集成穩壓電路7806穩壓,得到6V直流電供給控制電路工作。Hl為紅色發光二極管,作為電源指示。N2為紅外線接收電路SFH506-38,N3為鎖相環音頻譯碼器LM567,N3與R3、C6組成振蕩器,R3、C6決定N3內部壓控振蕩器的中心頻率,LM567的③腳為信號輸入端,⑧腳為邏輯輸出端,其輸出端為OC門輸出,最大電流為l00mA,LM567的工作電壓為4.75V~9V,工作頻率可從零點幾赫茲到500千赫,靜態工作電流為8mA。N4為NE555定時器,它與外圍元件組成單穩態定時電路,其目的是在人手偶爾偏離了紅外線的探測范圍時,能保證洗手器的正常出水。
LM567芯片⑤腳輸出的振蕩信號經三極管VTI功率放大后,推動紅外發射二極管VD向外發射紅外線。沒有人洗手時,紅外接收電路N2接收不到VD向外發射的紅外線,N3的③腳無信號輸入,⑤腳為高電平,N4的③腳為低電平,三極管截止,繼電器K斷電處于釋放狀態,電磁閥Y不動作,洗手器無自來水放出。當人手放到洗手器下時,N2接收到人手反射的紅外線并經N2放大后,輸入到N3的③腳,由N3內部處理后使N3的⑧腳輸出低電平,從而使N4的低觸發端②腳變為低電位,導致N4的③腳輸出高電平,三極管導通,繼電器J1吸合,使其常開觸點閉合,接通電磁閥Y的220V交流電源,Y開始動作,使洗手器放出自來水,供人們洗滌之用,同時發光二極管LED2發出綠光,指示洗手器正工作于放水狀態。洗滌完畢,人手離開洗手器后,,N4延時幾秒鐘后復位,使洗手器停止放水。
下圖中,變壓器T采用220V/9V小型交流變壓器.VD為PH303紅外發射二極管.VT1為8050三極管,VT2為9013三極管,Jl采用JRX-13F、6V小型直流繼電器,Y采用市售的220V交流電磁閥,其余元件型號與數據見下圖中所標參數。
2.安裝與調試
將洗手器電路裝予一密封的塑料外殼內,VD與N2并排朝下放置,并要注意防止兩者之間的相互干擾,再把電磁閥Y接到自來水龍頭上,洗手器就能控制水龍頭的自動放水。調試時,只需調節Rp的阻值,使手在洗手器的下方適當距離時,洗手器自動放出自來水即可。
深圳壹芯微科技,20年專業生產“二極管、三極管、場效應管、橋堆”等,專業生產管理團隊對品質流程嚴格管控,超過4800家電路電器生產企業選用合作,價格低于同行(20%),更具性價比,提供選型替代,送樣測試,數據手冊,技術支持,售后FEA,如需了解更多詳情或最新報價,歡迎咨詢官網在線客服!
手機號/微信:13534146615
QQ:2881579535
工廠地址:安徽省六安市金寨產業園區
深圳辦事處地址:深圳市福田區寶華大廈A1428
中山辦事處地址:中山市古鎮長安燈飾配件城C棟11卡
杭州辦事處:杭州市西湖區文三西路118號杭州電子商務大廈6層B座
電話:13534146615
企業QQ:2881579535

深圳市壹芯微科技有限公司 版權所有 | 備案號:粵ICP備2020121154號