來源:壹芯微 發布日期
2022-12-28 瀏覽:-DC-DC BUCK 芯片的外圍電路設計中,我們一般會在 BOOT 和 SW 管腳之間加電容或者電容+電阻組合,這一塊的電路叫自舉電路,自舉電路中的電容、電阻就被稱為自舉電容、自舉電阻。
什么是自舉電容?
DCDC BUCK 芯片有一個管腳叫 BOOT,有的叫 BST,如下是一個 DCDC 芯片對 BOOT 管腳的解釋,在外部電路設計時,BOOT 和 SW 管腳之間,需要加一個電容,一般是 0.1uF,連接到 DCDC 高端 MOS 管的驅動端,這個電容就叫作自舉電容。
自舉電容的作用原理?
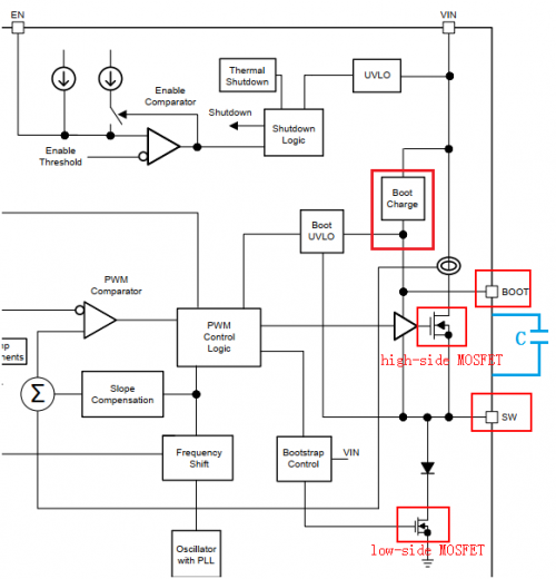
如下是 DCDC BUCK 芯片的框圖,上面的 NMOS 稱為 high-side MOSFET,下面的 NMOS 稱為 low-side MOSFET。
當高邊 MOS 管打開時,SW 為 VIN,SW 對電感進行充電儲能,電感電流呈上升趨勢;當低邊 MOS 管打開時,SW 為 GND,此時電感通過續流二極管對負載進行供電,理論上高低 MOS 管不能同時打開,所以上下管打開的周期就形成了占空比,根據負載的輕重,來調節占空比,來滿足不同負載需求。
以上就是 DC-DC BUCK 的大致原理。
圖中的 C 就是自舉電容,當低邊 MOS 管打開時,SW 接地為 0,BOOT 上的電壓由 BOOT Charge 提供,假如是 5V,就對電容進行充電;當關閉低邊 MOS 管,選擇打開高邊 MOS 管,因為高邊 Vgs>Vgs(th),所以高邊 MOS 管能打開,隨著高邊 MOS 管打開,SW 上的電壓就會變成 VIN。
如果不加這個 C,那當 Vgs<Vgs(th)時,就會出現高邊 MOS 管無法打開;加上 C 之后,利用電容電壓不能突變的特性,當 SW 變成 VIN,那 BOOT 上的電壓就會升為 VIN+5V,此時 Vgs 會大于 Vgs(th),高邊 MOS 管就打開了。
自舉電容的額定電壓如何選?
一般 SPEC 上會給出 BOOT to SW 的最大值,如下圖是 6.5V,所以一般選 10V/16V 耐壓值的電容即可。
自舉電阻選取
其實在自舉電路中,也可以加入電阻,一般叫 BOOT 電阻。BOOT 電容的作用是 SW 在高電平時,利用電容兩端電壓不能突變特性,會將 BOOT 腳電壓泵至比 SW 高的電壓,維持高邊 MOSFET 的導通狀態。
加入了 BOOT 電阻,和 BOOT 電容就構成了 RC 充電電路。
BOOT 電阻的大小決定了高邊 MOSFET 的開關速度。一般 BOOT 電阻越大,高邊 MOSFET 開的就越慢,這個時候 SW 上的尖峰就越小,EMI 特性就好。BOOT 電阻越小,MOSFET 開的快,SW 上的尖峰就越大,所以有的時候會在 SW 上預留 RC 對地吸收。
壹芯微科技專注于“二,三極管、MOS(場效應管)、橋堆”研發、生產與銷售,20年行業經驗,擁有先進全自動化雙軌封裝生產線、高速檢測設備等,研發技術、芯片源自臺灣,專業生產流程管理及工程團隊,保障所生產每一批物料質量穩定和更長久的使用壽命,實現高度自動化生產,大幅降低人工成本,促進更好的性價比優勢!選擇壹芯微,還可為客戶提供參數選型替代,送樣測試,技術支持,售后服務等,如需了解更多詳情或最新報價,歡迎咨詢官網在線客服!
手機號/微信:13534146615
QQ:2881579535
工廠地址:安徽省六安市金寨產業園區
深圳辦事處地址:深圳市福田區寶華大廈A1428
中山辦事處地址:中山市古鎮長安燈飾配件城C棟11卡
杭州辦事處:杭州市西湖區文三西路118號杭州電子商務大廈6層B座
電話:13534146615
企業QQ:2881579535

深圳市壹芯微科技有限公司 版權所有 | 備案號:粵ICP備2020121154號