來源:壹芯微 發布日期
2022-04-21 瀏覽:-AD603的引腳功能、內部結構及典型應用介紹|壹芯微
AD603是美國AD公司繼AD600后推出的寬頻帶、低噪聲、低畸變、高增益精度的壓控VGA芯片。可用于RF/IF系統中的AGC電路、視頻增益控制、A/D范圍擴展和信號測量等系統中。本文介紹了AD603的特點、引腳功能、極限參數、內部結構、工作模式、典型應用及注意事項。
1.特點
(1)以dB為單位的線性增益控制
(2)引腳可編程增益范圍:在5腳與7腳相連接時,是-10至30dB增益,11dB至+31dB(90MHz帶寬),9dB至51dB(9MHz帶寬)
(3)所有中間范圍(例如:1dB至+41dB,帶寬:30MHz)
(4)帶寬與可變增益無關
(5)輸入噪聲譜密度:1.3nV/√Hz
(6)增益精度:±0.5dB(典型值)
2.引腳及功能
AD603的引腳排列如圖1所示,表1所列為其引腳功能。

圖1 AD603引腳排列圖
引腳功能表
3.極限參數
AD603的極限參數如下:
●電源電壓Vs:±7.5V;(8正6負)
●輸入信號幅度VINP:+2V;
●增益控制端電壓GNEG和GPOS:±Vs;(1正2負)
●功耗:400mW;
●工作溫度范圍;
AD603A:-40℃~85℃;
AD603S:-55℃~+125℃;
●存儲溫度:-65℃~150℃
4.內部結構
AD603內部結構圖如圖2所示。AD603由一個可通過外部反饋電路設置?固定增益GF(31.07~51.07)的放大器、0~-42.14dB的寬帶壓控精密無源衰減器和40dB/V的線性增益控制電路構成。

圖2 AD603內部結構圖
不難發現它與AD600的不同之處在于:它所使用的固定增益放大器是可以改變增益值的。其增益GF通過VOUT于FDBK的連接形式確定,當VOUT與FDBK短接的時候,GF=31.07dB;當為開路時,GF=51.07dB;在VOUT與FDBK之間接入電阻REXT,可以將GF設置在31.07dB~51.07dB之間的任意值。但是這種模式下的增益精度有所降低,當外接電阻在2K左右時,誤差最大。若在VOUT與COMM間接入適當的電阻可以提高增益,最大可達60dB。
5.工作模式
AD603具有三種工作模式:
模式一:將VOUT與FDBK短接,這種接法可以獲得最大的帶寬——90MHz,增益范圍為-11.07dB~+31.07dB。如圖3。

圖3 VOUT與FDBK短接
模式二:在VOUT與FDBK之間接入電阻REXT,在FDBK與COMM之間接入5.6pF的電容作為頻率補償。根據放大器的關系式,選取合適的REXT值可以獲得不同的增益范圍值,當REXT=2.15K歐時,增益范圍為:-1dB~+41dB。如圖4。
VOUT與FDBK接入電阻REXT
圖4VOUT與FDBK接入電阻REXT
模式三:在VOUT與FDBK間開路,在VOUT與COMM之間接入18pF的電容用于擴展頻率響應范圍,該模式為高增益模式,增益范圍為8.93dB~51.07dB,帶寬為9MHz。如圖5。

圖5 高增益模式
以上三種模式中,增益GF與控制電壓VG的關系如圖6所示
增益GF與控制電壓VG的關系
圖6增益GF與控制電壓VG的關系
當VG在-500mV~+500mV的范圍內以40dB/V(即25mV/dB,區別與AD600的32mV/dB)進行線性增益控制時,增益G(dB)與VG(V)的關系為:G=40VG+Goi(I=1,2,3),其中VG=VPOS-VNEG。G0i為三種模式下的不同增益常量,模式一:GOi=10dB;模式二:GOi=10dB~30dB(由外接電阻REXT決定);模式三:GOi=30dB。
當控制電壓VG在-500mV~+500mV之外時,增益G與VG不再滿足線性關系,當VG=-526mV時,增益為G=GF-42.14,當VG=+526時,增益為G=GF。
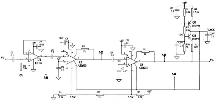
6.典型應用
圖7是由兩級AD603構成的具有自動增益控制的放大電路,圖中由Q1和R8組成一個檢波器,用于檢測輸出信號幅度的變化。由CAV形成自動增益控制電壓VAGC,流進電容CAV的電流Q2和Q1兩管的集電極電流之差,而且其大小隨A2輸出信號的幅度大小變化而變化,這使得加在A1、A2放大器1腳的自動增益控制電壓VAGC隨輸出信號幅度變化而變化,從而達到自動調整放大器增益的目的。

圖7AD603典型應用電路
7.注意事項
(1)供電電壓一般應選為±5V,最大不得超過±7.5V。
(2)在±5V供電情況下,加在輸入端VINP的額定電壓有效值應為1V,峰值為±1.4V,最大不得超過±2V。如要擴大測量范圍,應在AD603的前面加一級衰減。這樣可使輸出電壓峰值的典型值達到±3.0V。因此AD603后面通常要加一級放大才能接A/D轉換器。
(3)電壓控制端所加的電壓必須非常穩定,否則將造成增益的不穩定,從而增加放大信號的噪聲。
(4)信號必須直接連在放大器的腳4,否則將由于阻抗較大而引起放大器精度的降低。
深圳壹芯微科技,20年專業生產“二極管、三極管、場效應管、橋堆”等,專業生產管理團隊對品質流程嚴格管控,超過4800家電路電器生產企業選用合作,價格低于同行(20%),更具性價比,提供選型替代,送樣測試,數據手冊,技術支持,售后FEA,如需了解更多詳情或最新報價,歡迎咨詢官網在線客服!
手機號/微信:13534146615
QQ:2881579535
工廠地址:安徽省六安市金寨產業園區
深圳辦事處地址:深圳市福田區寶華大廈A1428
中山辦事處地址:中山市古鎮長安燈飾配件城C棟11卡
杭州辦事處:杭州市西湖區文三西路118號杭州電子商務大廈6層B座
電話:13534146615
企業QQ:2881579535

深圳市壹芯微科技有限公司 版權所有 | 備案號:粵ICP備2020121154號